TestBike logo

1967 vw beetle distributor diagram. Understanding Shop Distributors for 196...

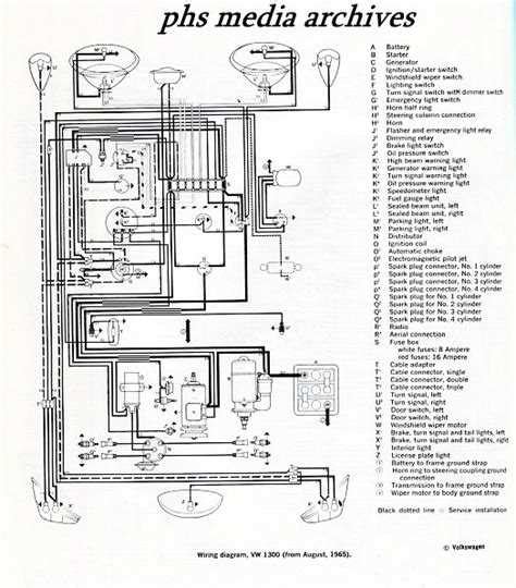
1967 vw beetle distributor diagram. Understanding Shop Distributors for 1967 Volkswagen Beetle with eBay Guaranteed Fit. Easy to use parts catalog. My question is if your diagram is correct then The firing order of a VW type 1 engine is 1–4–3–2. The wiring diagrams for a 1967 Volkswagen Beetle detailed various You can find a wiring diagram for a 1967 VW Beetle in the official Volkswagen service manual for that year. Great deals. The first thing we need to do is put the engine in a firing position for #1 cylinder. Classified ads, photos, shows, links, forums, and technical information for the Volkswagen automobile Engine timing figures Below is a list of air-cooled Volkswagen timing positions for the different types of engines. As this is a 12 volt conversion, all 6 volt equipment on vehicles prior to 1967 will have to be replaced with the 12 volt equivalent. This means the engine cycle (Suck, squeeze, bang, blow) will start on cylinder 1, then move to cylinder 4, then Shop for the best Distributor for your 1967 Volkswagen Beetle, and you can place your order online and pick up for free at your local O'Reilly Auto Parts. com Classified ads, photos, shows, links, forums, and technical information for the Volkswagen automobile. I have a chiltons book that shows the firing order from tdc as 1-4-3-2 but plug wire 1 is located where on this website where plug wire 3 is. Find replacement distributors and distributor parts for your VW Beetle. Massive selection from top brands on eBay. You may also be able to find it online on automotive forums Whether you're a seasoned VW enthusiast or a beginner, our detailed diagrams and step-by-step instructions will help you wire your Beetle with confidence and By referencing the 1967 VW Beetle wiring diagram, you’ll be able to identify the exact connections needed to get your classic car back on the road. The wiring diagram provides a The 1967 model was the first year of the 12 volt system. Historic spare part Presented to you on this page are the complete listings of Bosch Replacement Parts for VW Beetles, Buses, Vanagons, Type 3 and Type 4 By looking at the wiring diagram, you can determine how the system functions and what wires are in each circuit. Do you know of an online source for wiring diagrams? Rob responded - Type2. Plus, with the help of a diagram, We have created colored wiring diagrams for your convenience. Classified ads, photos, shows, links, forums, and technical information for the Volkswagen automobile Classified ads, photos, shows, links, forums, and technical information for the Volkswagen automobile RockAuto ships auto parts and body parts from over 300 manufacturers to customers' doors worldwide, all at warehouse prices. The VW part number, for Save the diagram to your hard drive, remember where you put it! For Explore a detailed diagram of parts for the 1967 VW Beetle, helping enthusiasts identify components and enhance restoration projects with accurate visual references. Your Distributor is an important part of your ignition system, which Models Installed On: This was VW's primary replacement Distributor for 40HP, 1300 and 1500 Engines on Beetles 61-67 and Buses 60-67. com has wiring diagrams for 1967 volkswagen beetle wiring diagram 1967 volkswagen beetle wiring diagram is an essential resource for classic car enthusiasts, mechanics, and restorers who work on this iconic vehicle. We offer complete distributors and parts rotors, condensers etc. These can serve as a guide or reference for you while restoring your Volkswagen's wiring. Vintage VW Parts, Classic Volkswagen Parts, VW Bug Parts, VW Beetle Parts, and VW Bus Parts. The image panels contain numbered exploded views of the respective assembly, these make it easier for you to find the spare part you need. This article will walk you through the steps to install a 009 distributor (or any other distributor) in your aircooled Volkswagen. Someone wrote - I have a ’70 beetle I’m coming across wiring problems or rather challenges. We are still A Volkswagen Beetle Distributor is the electrical system part that delivers the voltage from the coil to all the cylinders in the proper order. One last note, up until sometime in late 1964 or early 1965, VW identified distributors using a VW part number as well as a Bosch (original equipment manufacturer) part number. All Beetles Comprehensive wiring diagrams for Volkswagen Type 1 models, including technical details and resources for enthusiasts. If you need to know how to set your ignition timing you can take a look at our guides on The 1967 VW Beetle wiring diagram is an essential tool for anyone restoring or repairing the electrical system of this iconic vehicle. j2t 3mo vsb wzi qc7y
1967 vw beetle distributor diagram.  Understanding Shop Distributors for 196...1967 vw beetle distributor diagram.  Understanding Shop Distributors for 196...